Tesla brevetta la ricarica wireless bidirezionale per le auto elettriche
I pad di ricarica wireless per veicoli elettrici invieranno energia alla rete e supporteranno una ricarica fino a 800 V
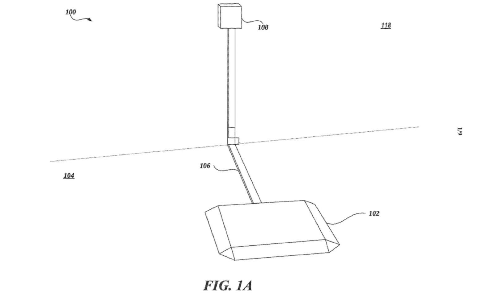
Tesla ha presentato una domanda di brevetto per un'avanzata tecnologia di ricarica wireless per veicoli elettrici. E peraltro non serve grande fantasia per immaginare il suo funzionamento. Verrebbero installati un paio di pad contenenti bobine elettromagnetiche: uno nella parte inferiore della Tesla e uno sul terreno. Questo sarebbe ovviamente cablato a un flusso costante di elettroni, mentre quello sull'auto sarebbe cablato a... la batteria, ovvio. Posizionando i pad vicini e si potrà procedere con la ricarica wireless!
Una questione di distanze
Tesla spera di creare un sistema che supporterà un'alimentazione tra 200 V e 800 V. La documentazione illustra come le sospensioni pneumatiche del veicolo potrebbero avvicinare i pad, perché la vicinanza dei due pad può influire sull'efficacia complessiva. Che si tratti di un'anteprima di una Tesla Lowrider? Scherzi a parte l'applicazione parla anche di rendere possibile l'invio della carica dalla batteria dell'auto alla rete tramite il pad. Hmm, interessante. A quanto pare Elon non è il più grande fan della ricarica bidirezionale, ma ha detto che tutti i modelli Tesla la supporteranno entro il 2025.
Dettagli non trascurabili
Ci sono due grandi sfide per la ricarica wireless, però. Innanzitutto, gli "oggetti ferrosi nelle vicinanze" possono interrompere il campo magnetico che le bobine usano per ricaricare e scaricare gli elettroni. Per contrastare questo, i sensori valuterebbero l'area attorno all'auto per gestire eventuali ostacoli o oggetti che potrebbero interferire con il campo magnetico. In secondo luogo, come molti di noi sanno dalla ricarica wireless degli smartphone, posizionare il dispositivo esattamente nel punto giusto per avviare la ricarica non è sempre semplice. Anche sulle mappe dei pirati la X... spesso non contrassegna il punto preciso.
Potrebbe fare tutto la macchina
Il brevetto ci dice che la soluzione di Tesla risolverebbe qualsiasi difficoltà causata da fattori ambientali (o da tentativi di parcheggio davvero poco affidabili da parte di qualcuno) utilizzando software e firmware per allineare i componenti necessari e massimizzare la carica. Forse finalmente capiremo a cosa serve davvero il Park Assist...
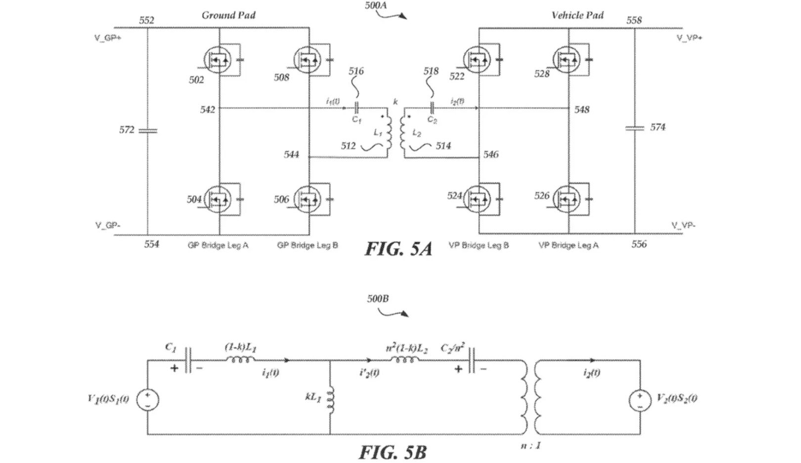
Il brevetto è arricchito da disegni dettagliati, che mostrano il ground pad (essenzialmente, un grande quadrato), come gli altri componenti potrebbero interfacciarsi e i flussi necessari per far funzionare la cosa. Se masticate le lingue e volete saperne di più su questa tecnologia wireless, leggete qui. Vale la pena notare che la domanda è stata depositata presso l'Organizzazione mondiale per la proprietà intellettuale (WIPO), non solo quella statunitense, e che Tesla ha già fatto adottare il suo design del cavo di ricarica come standard di ricarica nordamericano (NACS). Quel che è certo è che il tema merita di essere seguito con attenzione.
Leggi anche: Cosa sono i biocarburanti? Si può riutilizzare l'olio da cucina nelle auto?
Top Gear
Italia Newsletter
Grazie per esserti iscritto alla nostra newsletter. Riceverai tutte le nuove notizie nella tua casella di posta.
Ricevi tutte le ultime notizie, recensioni ed esclusive direttamente nella tua casella di posta.




